GLOBE'CEIVER Model 65-320
Owners Manual








------------------
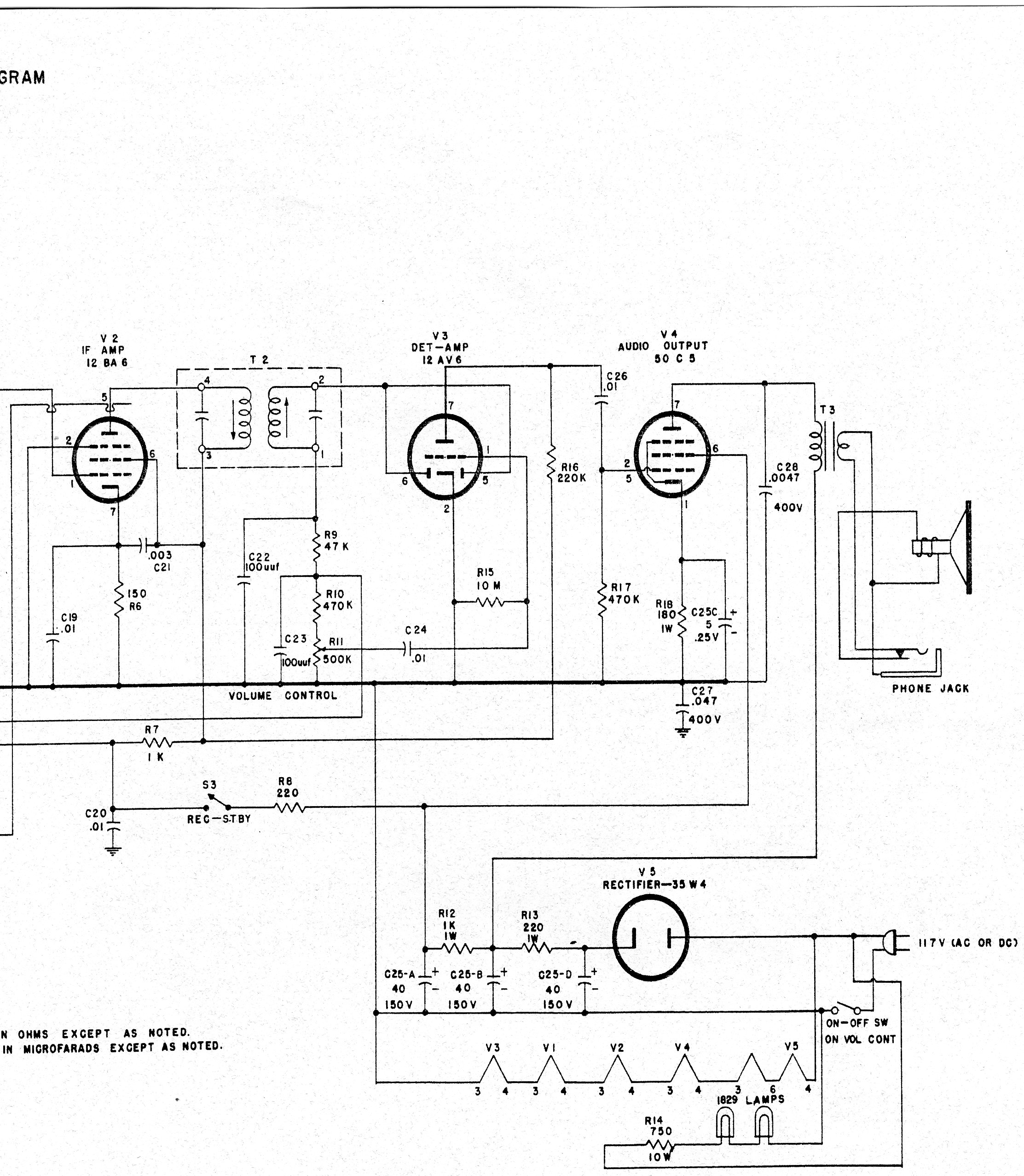
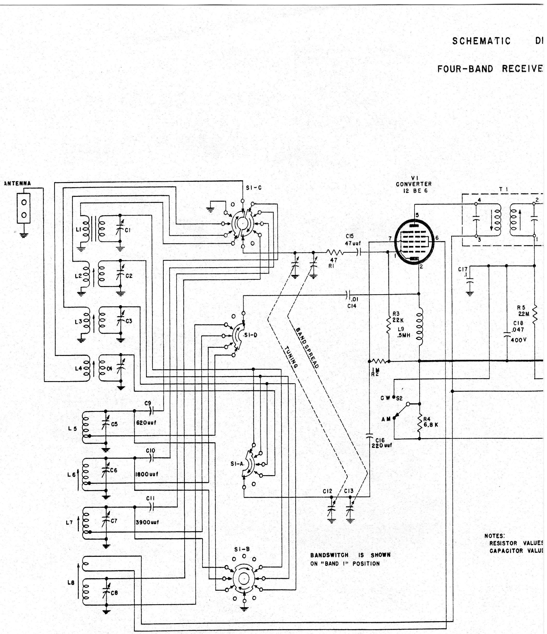
Service Manual